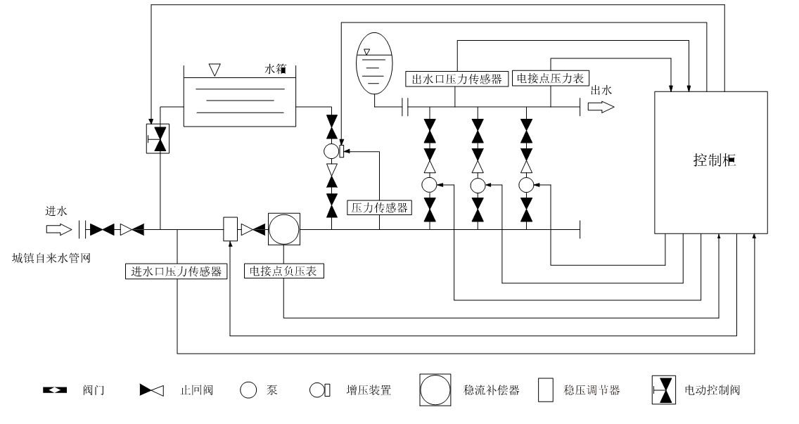
箱式管網疊壓變頻供水上設備示意圖
時間:2014/7/9 來源:浙江揚子江泵業有限公司
箱式管網疊壓變頻供水上設備主要是由密封結構水箱、增壓設備、穩流器及泵組組成。系統分兩路進水,一路進水箱,一路進穩流器。當水量小,自來水服務壓力高時,設備直接從自來水管網取水,疊壓供水。當自來水服務壓力低時,增壓裝置開水工作,將水箱內的水加壓到設置的服務壓力,進行差量補償,從而達到節能、無二次污染、恒壓供水的目的。對市政自來水管網沒有影響,是供水領域的新一代節能產品。

適用范圍
居民生活用水:如高層建筑、居民小區、別墅等
公 共 場 所:如醫院、學校、體育館、高爾夫球場、機場
商 用 大 廈:如賓館、寫字樓、百貨商場、大型桑拿浴等
灌 溉:如公園、游樂場、果園、農場等
制 造 業:如生產制造、洗滌裝置、食品工業、工廠等
其 他:水池及其他形式供水的改造等
功能特點
保持恒壓壓力
一設備通過壓力傳感器實時檢測出口壓力,將檢測和設定值進行比較運算,確定水泵的投入臺數和變頻器的輸出頻率(反映為電機及水泵的轉速),以實現恒壓的目的。當自來水管網壓力波動使得壓力值小于正常壓力值,進水量暫時小于出水量時,系統自動將穩壓裝置關到合適的位置,并啟動增壓裝置通過多點取水,進行加壓,直至進水口壓力到達市政自來水管網正常壓力值,確保設備進水口水量充足,以滿足用戶的用水需求。
高度自動化
-系統能實現全自動控制,具有手動/自動切換、主備泵定時輪換、壓力調整、恒壓、高低壓保護、缺相保護、過載保護、過熱保護、缺水保護、自動休眠、瞬間跳閘保護等功能。
疊壓運行,節省費用
-系統保證管道恒壓是根據用水量的變化調整投入臺數和運轉速度,用水量大時投入功率大,用水量小時投入功率小。小水用量時(如夜間)系統由小功率泵變頻調速恒壓供水。系統一直在高效率點運行。因而大大降低了運行費用。
-充分利用市政管網水源本身具有的壓力,差多水補多少,只需在市政壓力基礎上補壓即可,大限度地發揮了變頻器變頻調速的節能效果。節能效果十分顯著。
衛生
-過流部件均采用不銹鋼等食品級材料制造,符合國標涉水衛生規范。
-箱式管網疊壓設備能通過用水,每天自動切換至水箱供水,使得水箱內貯水每天更新,確保用水衛生。整套供水設備潔凈衛生,以連續密閉的增壓供水方式,安全保證了市政水源的國家水質衛生標準。從根本上避免了各種水源污染問題。
反沖洗功能
-系統具有反沖洗控制功能,當水箱使用一段時間后,系統利用水泵的高壓水定期對水箱進行沖洗,同時將含有雜質的水排放出去,確保水箱內不會產生污垢,保證用戶用水潔凈。
箱式管網疊壓變頻供水上設備示意圖

箱式管網疊壓供水設備(無負壓增壓水箱)是由水箱,防倒流裝置(根據需要設置),防負壓裝置,水泵機組,限壓保護裝置,膨脹罐(根據需要設置),控制儀表,控制柜,閥門,管路系統,配套附件等組成,從供水管網直接吸水,通過壓力傳感器檢測出壓力,將檢測值和設定值進行比較,計算出在市政自來水管網的原有壓力的基礎上需要增加的壓力值,確定水泵投入臺數和變頻器輸出頻率,調整水泵的轉速以符合用水曲線實現恒壓供水或變壓供水。水箱式管網疊壓供水設備(自動增壓水箱)大程度利用了市政管網自來水的原水壓力,對市政管網不產生負壓,系統會定時定量或在管網供水量不足時自動切換到水箱內吸水,設備選用不銹鋼水箱和管件,減少了用水的二次污染,是新一代供水領域的節能產品。
功能特點
1、自動消除負壓
系統與市政自來水管網直接吸水疊壓供水而不造成市政管網出現負壓。集團與世界著名企業合作,采用高品質的材料和附件設備,通過吸收、改良,自主研發了多功能、能夠提供尖端水準的精密控制的成套設備,綜合已經達到世界領先水平。
2、疊壓節能
設備在運行時借助市政自來水的壓力,在原有管網壓力的基礎上疊加所需的壓力差,差多少,補多少,充分利用管網的余壓,系統自動調整水泵運行臺數或調整水泵轉速,實現一直高效率點運行。當進水壓力能滿足設計壓力時,水泵進入休眠節能狀態。因此大大節省了運行費用,符合國家節能的要求。
3、定時自動循環清浩水箱
設備能在用水高峰時自動切換到水箱吸水若干小時,以保證水箱的水一天的循環。
4、壓力控制
設備實時通過壓力傳感器檢測出口壓力,將檢測值和設定值進行比較,計算出在市政自來水管網余的壓基礎上需要增加的壓力值,確定水泵投入臺數和變頻器輸出頻率,調整水泵的轉速實現疊壓恒壓供水或疊壓變壓供水的控制。
5、自動化程度高
系統具有手動啟動停止、自動啟動停止方式、預留遠距離操作接口、備用泵自動切換、壓力控制(恒壓/變壓)、高低電壓保護、欠相保護、漏電保護、過載保護、過熱保護、跳閘保護等功能,系統全自動運行無須專人值守,人機界面,可遠程調整、監測和維護。
6、衛生
系統全密封運行,異物不能進入系統內部,不與空氣直接接觸。如防負(降)壓裝置啟動時,膜濾裝置將空氣中的細菌擋住,不進入系統,防止用水二次污染。水箱等主要過流部件均采用304不銹鋼制造,確保用水衛生,滿足人們對飲用水越來越高的要求,也符合國際涉水衛生規范。
7、停電不停水
系統直接和市政自來水管網相連,在停電時加壓泵雖停止工作,但自來水管網壓力依舊可維持低區用戶供水,即使在停水時,用戶也可以靠穩流灌存水維持短時間供水。
8、補水量充足
系統配有容量比較大的不銹鋼水箱,當管網供水不足或管網停水時系統自動切換到水箱內吸水,實現連續供水。當管網恢復壓力時系統自動恢復正常運行。
9、斷水或缺水保護
系統在進水斷水或缺水時,進水口壓力下降到設定值時,系統自動切換到水箱吸水。當設備恢復進水且達到設定條件時,設備自動恢復正常運行。
10、安裝簡單快捷
設備現場只需將設備大件組裝起來,連接進、出水管法蘭即可,施工周期短,安裝簡單。
11、備用泵
系統配備一臺備用泵,備用泵的供水能力不小于大一臺工作泵的供水能力,確保在水泵更換易損件或更換水泵時不影響設備供水能力。
設備結構及組成
箱式管網疊壓供水設備是由水箱,防倒流裝置(根據需要設置),穩流罐,水泵機組,限壓保護裝置,膨脹罐,控制儀表,控制柜,閥門,管路系統,配套附件等組成。
控制柜
獨立研發的多功能智能疊壓供水設備專用控制柜,是采用瑞士ABB公司新技術專業供水變頻器或同等檔次國際著名品牌變頻器,國際著名品牌的電器元件和控制模塊,保證控制柜穩定可靠,控制方式靈活,抗干擾能力強,對環境的電磁污染小。
不銹鋼水箱和穩流罐
水箱和穩流罐為304 不銹鋼材料制成,配備防負壓裝置和液位控制器,在管網壓力波動時穩流罐內的水能作為補充起到穩流作用。
水泵機組
水泵采用丹麥格蘭富多級立式離心泵或國內知名水泵,止回閥、球閥或蝶閥,儀表、進出水管、管件這些材質采用304不銹鋼,這些和機組底座一起構成水泵機組。
膨脹罐
膨脹罐是一種密閉壓力容器,當設備流量夠大時,水泵直接供水,膨脹罐起到穩壓作用,當工況小流量時,系統設備自動進入休眠節能狀態,膨脹罐里的被壓縮氣體的壓力把罐內的水輸送力出來,補充用戶的小流量和零星流量。
防倒流裝置
也叫防污隔斷閥,由于采用了新工藝和新的設計理念,比普通止回閥效果更好,當進口的壓力小于出口水壓時,可以達到滴水不流,以保證自來水管網水質不受回流污染的特殊水力控制裝置。
感謝您訪問我們揚子江泵業的網站www.110telecom.com,如有任何水泵疑問我們一定會盡心盡力為您提供優質的服務。揚子江公司一貫本著“質量第一、信譽第一”的宗旨,我們將竭誠為廣大用戶提供優秀的服務,以雄厚的實力期待著與國內外新老客戶真誠合作、互惠互利,共同攜手,創造美好的明天.






